Электрика своими руками в квартире. Составление схемы разводки электропроводки
- Электрика своими руками в квартире. Составление схемы разводки электропроводки
- Электропроводка в квартире своими руками пошаговая. Монтаж электропроводки в квартире своими руками — пошаговая инструкция
- Проводка в доме своими руками с чего начать. На сколько модулей нужно устанавливать щиток
- Современная электропроводка в квартире. Выбор типа защиты
- Видео электрика в квартире Своими Руками
Электрика своими руками в квартире. Составление схемы разводки электропроводки
Разводка электрики в квартире начинается с составления плана разводки сети. Монтаж электропроводки по имеющемуся расчетному чертежу выполнять гораздо проще и целесообразнее по ряду преимуществ:
- схема электросети позволит заранее спланировать необходимое оборудование и средства;
- наличие схемы позволит точно определить мощность входного ввода;
- чертеж дает понимание монтажному персоналу о потенциально пожароопасных узлах проводки для принятия мер по их перепланировании или принятия дополнительных мер безопасности;
- схема позволит выполнить монтаж планово, с проверкой завершения полного цикла.
Примеры схем для однокомнатной квартиры
Электротехники считают, что если суммарная нагрузка на электросеть квартиры не превышает показатель 25 А, то есть возможность и даже целесообразность по стоимости выполнить планировку сети одним контуром на один автомат. Такой способ – типичная типовая схема прошлого, когда в контур включены были осветительные элементы с силовыми розетками . Сегодня от этих приемов отошли и монтаж ведут по независимым отдельным контурам. Пример проводки однокомнатной квартиры приведен на рисунке 3.

Рис. 3. Схема электроснабжения однокомнатной квартиры
На чертеже видно грамотное распределение нагрузки сети однокомнатной квартиры на несколько отдельных контуров со своими УЗО. Такая система обеспечит безаварийную работу проводи и корректную работу оборудования без посадки напряжения.
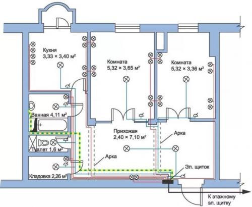
Для двухкомнатной квартиры
Отличие чертежа для работ по монтажу снабжения двухкомнатной квартиры от однокомнатной состоит в большем количестве контуров в плане разводки. Здесь возможны некоторые компоновки. На рисунке 4 приведен пример такой схемы.
Рис. 4. Схема электроснабжения двухкомнатной квартиры
На примере наглядно видны несколько контуров освещения, а также отдельно выделенные защищенные цепи для кухни, комнат и другого мощного оборудования.
Для трехкомнатной квартиры
На рисунке 5 приведен пример чертежа, который часто применяют для квартир с количеством комнат три и более, где из одного распределительного щита будет выходить уже довольно большое количество проводников.

Рисунок 5. Пример схемы электроснабжения для трехкомнатной квартиры
Особенность данного варианта – это отдельные контуры, заключенные в отдельные блоки со своей защитой. В данном примере 2 блока (25 А и 40 А соответственно). Такой способ позволяет разделить зоны кабельной продукции, делает систему более удобной и практичной.
Электропроводка в квартире своими руками пошаговая. Монтаж электропроводки в квартире своими руками — пошаговая инструкция

Если вы покупаете квартиру в старом доме или в новостройке, там уже будет проведено электричество и подключены розетки с выключателями. И до покупки недвижимости вы никак не сможете повлиять на их местоположение. Но как только вы становитесь собственником жилья, то имеете право переделать проводку в квартире своими руками совсем по-другому. Конечно же, это процесс длительный, сложный и материально затратный. Пытаясь как-то сэкономить, многие задаются вопросом – реально ли в новом жилье сделать всю электрическую часть самим? Реально, если вы не лентяи, неплохо учились в школе, дружите с физикой и электротехникой. Так что тема у нас сегодня актуальная – электропроводка в квартире своими руками. Пошаговая инструкция от составления схемы до монтажа проводов вам поможет.
Начало всех работ — схема

Хотелось бы начать этот раздел с аналогии. Что является основой для хорошего крепкого дома? Конечно же, фундамент. Так вот, своеобразным фундаментом надёжного и качественного электроснабжения является грамотно составленная схема электропроводки в квартире. Многие совершенно напрасно этим пренебрегают и на это есть веские причины:
- Во-первых, монтаж электропроводки в квартире вам будет делать гораздо легче, когда на схеме отображается практически конечный результат. Согласитесь, это довольно редко, когда на первом этапе ремонта люди могут представить себе, что получится в конце. А с электрической схемой это возможно, потому что на ней будут отображены все коммутационные аппараты, элементы освещения и стационарные бытовые электроприборы.
- Во-вторых, схема электрической проводки в квартире поможет вам составить чёткий план выполнения работ – с чего начать монтаж проводки, в каком направлении двигаться, что оставить на завершающий этап.
- В-третьих, когда у вас на руках есть готовая схема расположения элементов электрики в квартире, можно легко определиться с количеством материалов – розеток, выключателей, распределительных коробок, подрозетников, проводов, кабелей.
- И самое главное, когда уже будут полностью окончены монтажные и ремонтные работы, у вас останется схема разводки электропроводки в квартире. Ни в коем случае её не выбрасывайте. Если понадобится просверлить где-то в стене отверстие под картину или фоторамку, вы достанете схему и посмотрите, каков путь пролегания проводов, чтобы не напороться и не повредить токопроводящую жилу. Также многие заклеивают иногда распределительные коробки обоями, чтобы не портить внешний вид комнаты. Вообще-то этого делать нельзя, но если уж и заклеили, вы всегда сможете глянуть на схеме, где находится коробка. При необходимости каких-то работ, срежете кусочек обоев, получите доступ к коробке, а потом заклеите вновь.
Проводка в доме своими руками с чего начать. На сколько модулей нужно устанавливать щиток

Электропроводка в частном доме подразумевает монтаж щитка на каждом этаже в частных домах, коттеджах или дачах. Однако для того чтоб узнать сколько нужно модулей, первоначально нужно посчитатать сколько будет потребителей. Давайте сделаем расчет для стандартного варианта, что на его примере смогли выполнить монтаж электропроводки в доме совими руками.
Допустим на этаже у Вас:
- 3 комнаты.
- Кухня;
- Корридор;
- Бойлер;
- Стиральная машинка;
- Система теплый пол в 3-х комнатах и кухне;
- Электрическая плита;
- 4 кондиционера.
Исходя из этого в распределительных щит Вам необходимо установить:
- 5 однополюсных автоматических выключателей на 10 А (освещение 3-х комнат, кухни и коридора);
- 14 штук УЗО на 16 А (3 шт розетки в комнатах, 1 шт розетки кухни, 1 шт розетки коридора, 1 шт розетка бойлера, 1 шт розетка стиральной машинки, 3 шт система теплый пол, 4 шт кондиционера);
- 1 УЗО на 25–32 А для подключения электрической плиты.
Из вышеприведенных расчетов количество занятых модулей у нас будет 35 штук (30 модулей занимают 15 шт УЗО и 5 модулей автоматические выключатели). То есть нам будет нужен распределительный щит на 36 модулей. Однако если Вы захотите еще подключить ограничитель напряжения либо количество потребителей будет больше тогда щит нужно монтировать на 48 модулей.
После монтажа распределительного щита можно монтировать УЗО и автоматические выключатели. Они легко монтируются на специальную DIN-рейку, которая идет в базовой комплектации со щитом.
Важно! При расключении распределительного щита фазные (коричневые) провода должны иди через автоматы или УЗО, нулевые (синие) должны собираться на нулевой шине и желто-зеленые тоже должны подключатся на 2-й нулевой шине).
Современная электропроводка в квартире. Выбор типа защиты
Согласно современным требованиям электробезопасности каждый монтаж электропроводки в квартире должен быть выполнен таким образом, чтоб каждый провод в электрическом щитке защищал отдельный автомат или УЗО (об этом поговорим немного позже). Что это значит? Разберем на конкретном примере.
Пример расчета защит для однокомнатной квартиры

Допустим у Вас есть схема электропроводки в однокомнатной квартире. Согласно этой схеме:
- В комнате: 5 розеток под телевизор, 4 розетки (по 2 штуки) возле кровати, 1 выключатель и 1 кондиционер.
- В кухне: 1 электрическая плита, 1 кондиционер, 4 розетки на рабочей поверхности, 1 розетка под вытяжку, 4 розетки под телевизор (2 электрические и 2 для интернета и антенны) и 1 розетка под холодильник и 1 выключатель (двухклавишный или одноклавишный).
- В санузле: 2 розетки возле умывальника, 1 розетка под стиральную машинку, 1 розетка под бойлер, 1 розетка (вернее просто фаза и ноль) под теплый пол и 1 выключатель.
- В коридоре: одна розетка и 2 проходных выключателя.
Согласно требованиям ДБН и ПТЭЭП каждый кабель должен иметь свою защиту с помощью УЗО (иногда их заменяют автоматическими выключателями). Исходя из этих норм, в электрическом щитке должна быть установлено следующее количество УЗО (АВ):
- В комнате: 2 УЗО на 16 А, один из которых будет защищать кондиционер, а второй розеточную группу и один автоматический выключатель на 10 А для защиты цепей освещения.
- В кухне: одно УЗО на 16–32 А (в зависимости от мощности потребителя) для защиты электроплиты и духового шкафа, одно УЗО на 16 А для розеточной группы, одно УЗО под кондиционер, один автоматический выключатель на 10 А для цепей освещения.
- В санузле: одно УЗО под стиральную машину, одно УЗО под бойлер, одно УЗО под розеточную группу, одно УЗО под теплый пол, один АВ под цепи освещения.
- В коридоре: одно УЗО под розеточную группу и 1 АВ для цепей освещения.
Исходя из вышеприведенных расчетов, нам потребуется электрический щиток на 24 модуля 20 из которых будут заняты УЗО и 4 АВ освещения (если вводной автомат будет устанавливаться в щитовой на лестничном марше и в электрическом щитке не будет монтироваться защита от перенапряжения (Барьер, ZUBR и так далее). Если же вводной АВ и защита от перенапряжения будут монтироваться в данном щитке, тогда он должен быть на 36 модулей (7 модулей будут резервными).
В чем различие между УЗО (устройство защитного отключения) и АВ (автоматический выключатель)

Основное различие между данными устройствами — это способ срабатывания. Что это значит? Чтоб детально не рассматривать принцип работы и характеристики каждого из устройств, хотелось бы сказать одно: автоматические выключатели срабатывают только в случае короткого замыкания на контролируемом участке электропроводки, а УЗО срабатывают при нарушении изоляции проводов или возникновения тока утечки на металлический корпус различного бытового оборудования.
Чтоб было более понятно, устройство защитного отключения служит для защиты человека от поражения электрическим током, а АВ просто защищают бытовое оборудование .
Почему стоит подключать стиральную машинку и бойлер на отдельное УЗО
Поскольку основной потребитель электроэнергии и в бойлере, и в стиральной машинке — это электронагревательный тэн, который контактирует с водой, рано или поздно он пробьет на корпус, и если он не будет запитан от отдельного УЗО, то пропадет свет во всей квартире.